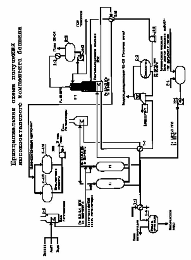
Принципиальная технологическая схема получения высокооктанового бензинаСтатьи / Принципиальная технологическая схема получения высокооктанового бензинаСтраница 3
Для поддержания высокой активности катализатора необходимо проводить через определенное время регенерацию катализатора. Регенерацию проводят воздушно-азотной смесью, которую подогревают в печи П-2 до температуры 450-480 С. Поток нагретого газа пропускают через реактор, после чего охлаждают в теплообменнике Т-5, сепарируют в емкости Е~5, откуда охлажденный газ сбрасывают в атмосферу, а сконденсировавшаяся вода направляется на очистку.
Материальный баланс
Предварительный материальный баланс получения ВОК при переработке
100 тыс. тонн в год БГС приведен ниже
Параметры процесса: Р=1,0 МПа, T=4400С, WHSV=20 час; OYH=87,0
|
Выход продукции |
% вес |
тн/год | |
|
Фракция С1-С4, Н2 |
2,5 |
2500 | |
|
Фракция С3-С4 |
25,0 |
25000 | |
|
Фракция С5+ |
72,0 |
72000 | |
|
Фракция >2000С+ кокс + потери |
0,5 |
500 | |
|
Итого: |
100,0 |
100000 |
Материальный баланс получения Аи-92 (ЕВРО-4).
В качестве добавки при компаундировании фр.С5+ (А-87) рекомендуется высокооктановая универсальная добавка, выпускаемая по ТУ-0257-004-57915954-2007 научно-производственной фирмой «Минима».
Рецептура и материальный баланс узла компаундирования приведены ниже
|
Компонент |
% об |
м3 |
Р150С кг/м3 |
кг |
% вес |
Аи-93,5 |
|
А-87 |
91,5 |
64,05 |
725,3 |
46436 |
90,2 |
Р150С=735,5 |
|
УВД |
8,5 |
5,95 |
848,2 |
5047 |
9,8 | |
|
Итого |
100,0 |
70,0 |
51483 |
Смотрите также
Извлечение тиоционата натрия из отработанных растворов для прядения акрилового волокна
В процессе производства акриловых волокон, включающем стадии
полимеризации, растворения и прядения, в систему вводятся различные виды
органических и неорганических соединений, являющихся кат ...
Применение информационных технологий в процессе обучения химии
Известно, что образование - один из главных институтов
социализации личности. Главная цель образования - формирование свободной,
ответственной, гуманной личности, способной к дальнейшему сам ...
Кальций и его роль для человечества
Кальций — элемент
главной подгруппы второй группы, четвёртого периода периодической системы
химических элементов Д. И. Менделеева, с атомным номером 20. Обозначается
символом Ca (лат. Calci ...
